Posted by Gary in CO [173.245.50.201] on Wednesday, May 24, 2017 at 14:29:07 :
In Reply to: PG wiring diagrams needed posted by Kaegi [108.162.245.235] on Monday, May 15, 2017 at 13:57:12 :

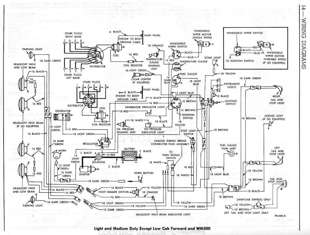
Steve, this is it. I have a 1960 manual. Generator, tail lights, 6 and 8 cly.
Gar
Follow Ups: